Comelit 4893M Többlakásos audio, video kaputelefon
Termékkód: com_4893M
Gyártó: Comelit
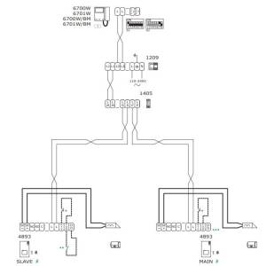
A Comelit 4893M egy 2-vezetékes, nyomógombos kialakítású, audio, video kaputelefon, többlakásos kültéri egység
Termékgarancia: 2 év
Részletes műszaki specifikáció »
Termékleírás
Présöntött alumínium előlap, IP54 védelem
- Kompakt kialakítás – 95 × 195 × 28 mm méret, LED visszajelzőkkel.
Széles látószögű színes kamera, éjszakai LED világítással
- Tiszta kép nappal és éjszaka – állítható hangszóró és mikrofon.
2-vezetékes Simplebus rendszer
- Tápellátás a buszvonalról – egyszerű telepítés és konfigurálás.
Mechanikus nyomógombok (1–4 gomb DIP kapcsolóval)
- Zárvezérlés, hívásjelzés, rendszerállapot visszajelzés – megbízható működés.

Bruttó listaár:

159 090 Ft

Adatlap letöltése
Részletes műszaki specifikáció
Eszköztípus
Többlakásos kültéri egység
Telepítési felület
Felületszerelt
Kommunikációs platform
2-vezetékes
Függőleges látószög
72°
Vízszintes látószög
85°
Bevitel
Nyomógombos
Tápellátás
33 V DC
IP-védelem
IP54
Vandálbiztos
IK08
Anyag
Alumínium
Kategória
Audio, Video kaputelefon
Ajtónyitás-kimenet
1 db relé kimenet, 1 db feszültség kimenet
SimplePay